Schrauberei Armin Halle

Schrauberei Halle

Färmann
!
hol über

was gibt es neues

für René

Info allgemein

Inhaltsverzeichnis


Ersatzteile-Explosionszeichnungen 6 V Dax,

Inhaltsverzeichnis

Zylinderkopf

Zylinder

Ventiltrieb

Steuerkette

Motorgehäuse rechts

Kupplung 1
Kupplung 2

Motorgehäuse links 1
Motorgehäuse links 2

Kurbelwelle

Schaltgabel

Getriebe & Kick Starter

Kurbelgehäuse & Ölpumpe

Vergaser 1
Vergaser 2

Lenker 1
Lenker 2

Lenkkopflager & Radabdeckung vorn

Vorderradgabel

Vorderrad

Sitzbank & Luftfilter

Tank 1
Tank 2

Abgasanlage 1
Abgasanlage 2

Hinterrad 1
Hinterrad 2

Federbein hinten

Schwinge 1
Schwinge 2

Bremspedal & Hauptständer

Scheinwerfer 1
Scheinwerfer 2

Rücklicht & Radabdeckung hinten

Blinker

Kabelbaum & Batterie 1
Kabelbaum & Batterie 2

Rahmen 1
Rahmen 2

Schalthebel & Kickstarter

Werkzeugset
 

Elektrik Spezial

Armin Dax Schaltplan

Armin Dax Stator/Regler 12v

Armin DAX 12V Umbau

Schaltplan Dax 12 V Typ G

Schaltplan Dax 12 V Typ E

Schaltplan 6 V ST 50

Schaltplan 6 V ST 70

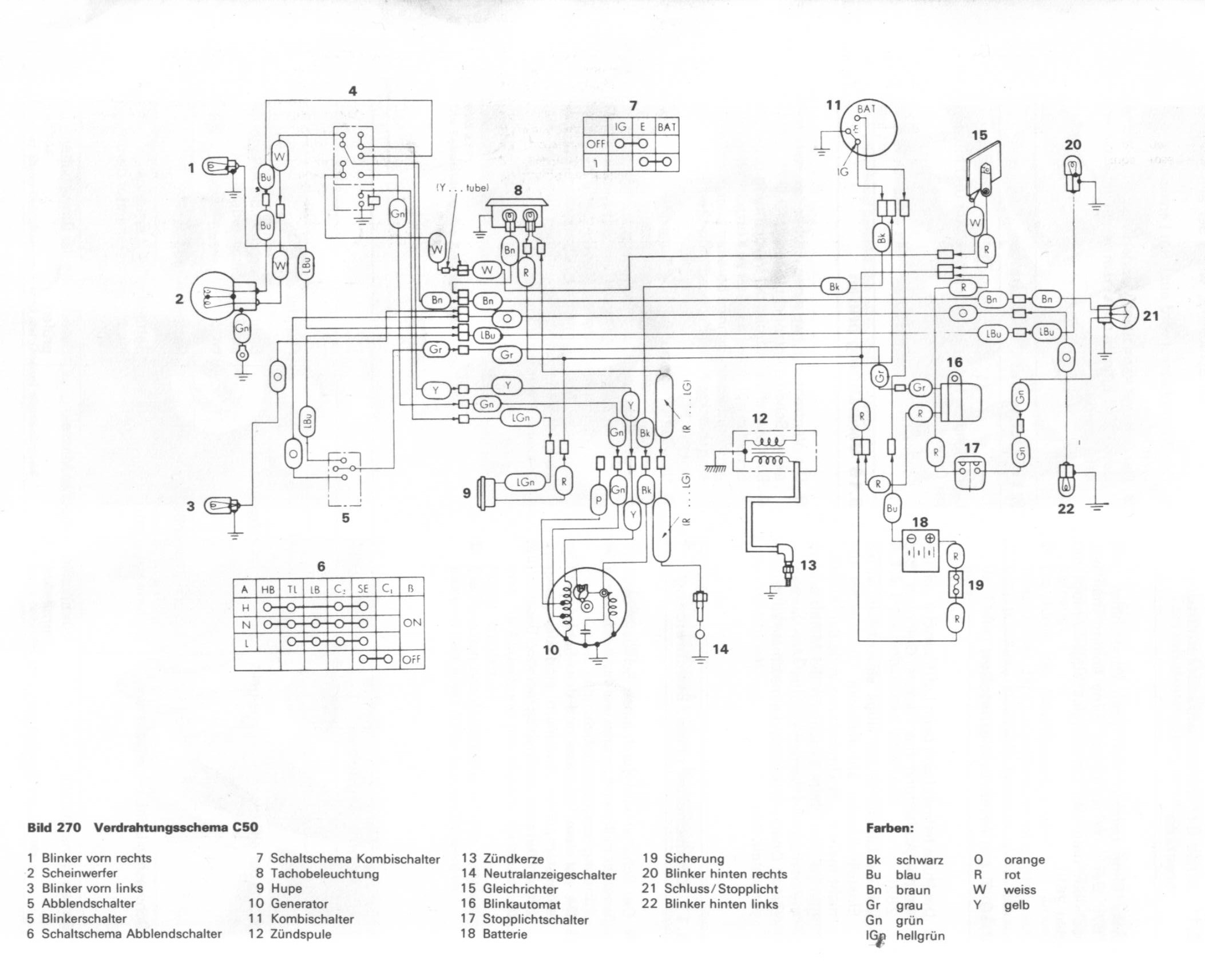
Schaltplan C50

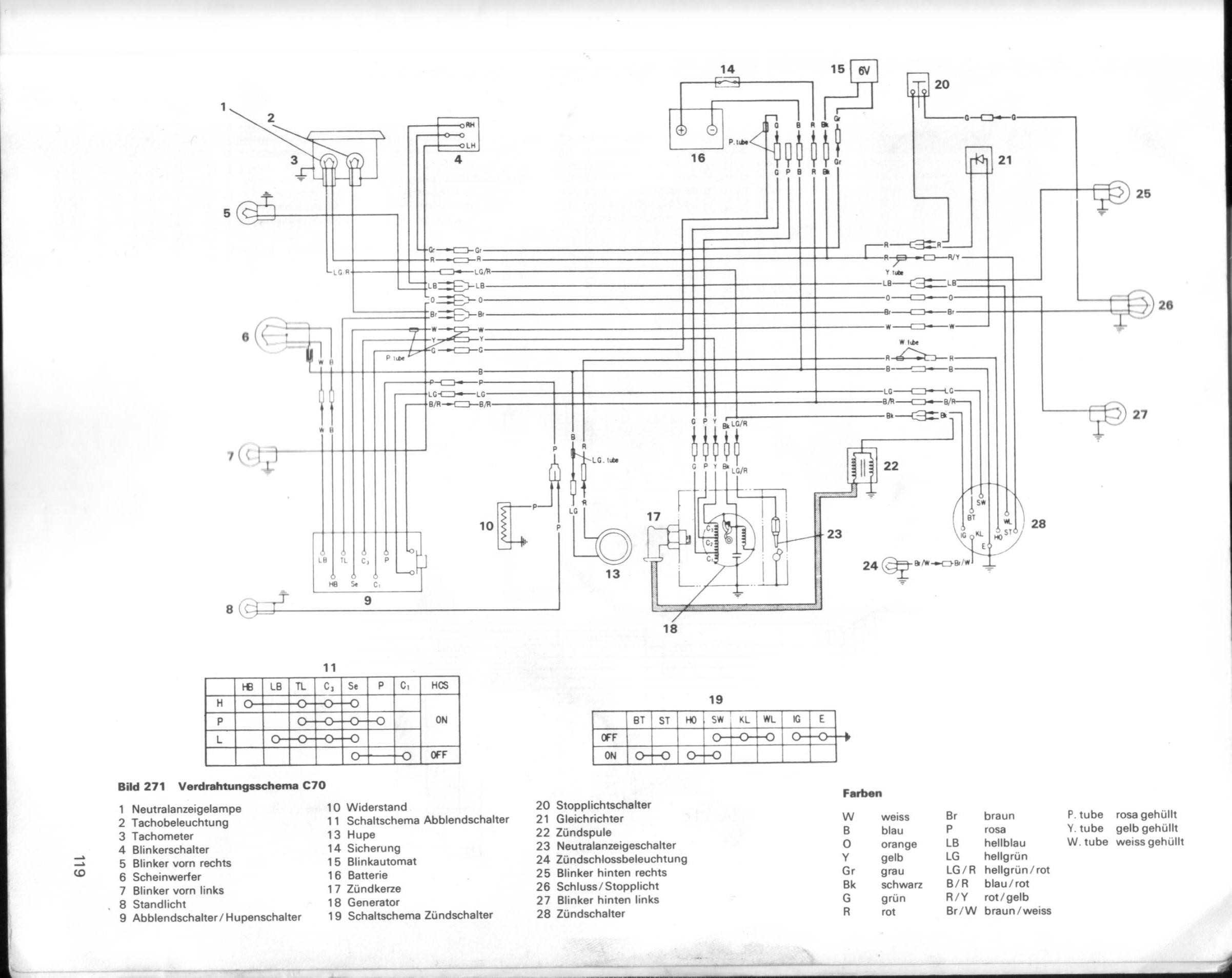
Schaltplan C70

Schaltplan C90

Schaltplan ST 50-70 6 V Deutschland

Schaltplan St 50 6 V Großbritannien

Schaltplan St 70 I 6 V Export

Schaltplan St 70 II 6 V Export

Batterie Ladesystem 12 V bis 40 Watt

Zündsystem 12 V bis 40 Watt

Batterie Ladesystem 12 V ab 40 Watt

Zündsystem 12 V ab 40 Watt



Honda ZB50 AB22
Schwarzwald

Inhaltsverzeichnis




Info allgemein PKW
Inhaltsverzeichnis



Goldwing GL1100 Armin

Inhaltsverzeichnis




Goldwingparts


Bedienungsanleitungen

Inhaltsverzeichnis





 
 

nach oben